DEHNsafe

  • Kétpólusú túlfeszültségvédelem 230 V-os végberendezésekhez
  • Szerelvénydobozokban és kábelcsatornákban való használatra
  • Megnövelt biztonság hibatűrő Y védelmi áramkör által
  • Vizuális multi-üzemjelző
  • Programozható akusztika-funkció
  • Csatlakozókapcsok az átmenő huzalozáshoz
  • Függetlenül a dugaszaljzat-designtól

Details

lorem ipsum
lorem ipsum
lorem ipsum

DEHNsafe

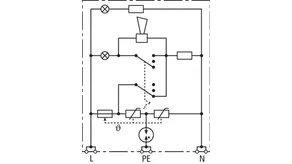
Túlfeszültség-korlátozó eszköz kábelcsatornák és szerelvénydobozok számára. Egyfázisú 230 V TT- és TN-rendszerek számára.

1 Product

Part No. 924370 DSA 230 LA

GTIN 4013364081321, Customs tariff No. (EU): 85363010, Gross weight: 88.00 g, PU: 1.00 db.


Images

Additional information

Túlfeszültség-korlátozó eszköz kábelcsatornák DEHNsafe 230 LA számára.
2-pólusú túlfeszültség-korlátozó 230 V-os végberendezésekhez
3. típusú levezető az MSZ EN 61643-11 szerint
szerelvénydobozokban és kábelcsatornákban való használatra
vizuális multi-üzemjelző
programozható akusztika-funkció
Legmagasabb tartós feszültség: 255 V AC
Védelmi feszültségszint: <= 1,5 kV
Teljes levezetési áramimpulzus: 5 kA
Max. hálózatoldali túláramvédelem:
16 A gG vagy B 16 A
Energetikai koordináció az DIN EN 62305-4 szerint
Red/Line-család levezetője

Gyártó: DEHN
Típus: DSA 230 LA
Cikksz.: 924370
vagy egyenértékű.

Certificates

 

Technical data

SPD típus az MSZ EN 61643-11 / ... IEC 61643-11 3. típus / III. osztály
Legnagyobb tartós üzemi feszültség AC (UC ) 255 V (50 / 60 Hz)
Névleges levezetési lökőáram (8/20 µs) (In ) 3 kA
Teljes levezetési áram (8/20 µs) [L+N-PE] (Itotal ) 5 kA
Védelmi feszültségszint [L-N] / [L/N-PE] (UP ) ≤ 1250 / ≤ 1500 V
Max. hálózatoldali túláramvédelem B 16 A
Hibajelzés piros fény + kürt
Üzemjelző zöld fény

Product 924370 was added to Notepad.

Product 924370 was added to the cart.


back to top